让找料更便捷
电子元器件
采购信息平台
生意随身带
随时随地找货
一站式电子元器件
采购平台
半导体行业观察第一站
标签:
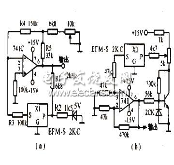
摘要: 音叉振荡器频率稳定度仅次于晶体振荡器,100Hz~10kHz采用音叉振子,10kHz~100kHz采用音片振子。(a)电路采用稳压管限幅。(b)电路采用晶体管饱和限幅。
音叉振荡器频率稳定度仅次于晶体振荡器,100Hz~10kHz采用音叉振子,10kHz~100kHz采用音片振子。(a)电路采用稳压管限幅。(b)电路采用晶体管饱和限幅。音叉振荡器 :

-电子元器件采购网(www、oneyac、com)是本土元器件目录分销商,采用“小批量、现货、样品”销售模式,致力于满足客户多型号、高质量、快 速交付的采购需求。自建高效智能仓储,拥有自营库存超50,000种,提供一站式正品现货采购、个性化解决方案、选项替代等多元 化服务。
利用稳压管的齐纳击穿特性,可以得到频率达数百兆赫的高频信号,其电路如图所示。从输出端V01取出的信号是单一频率信号,可以用来调准调谐回路中的谐振频率。稳压管高频信号发生器原理图:
-电子元器件采购网(www、oneyac、com)是本土元器件目录分销商,采用“小批量、现货、样品”销售模式,致力于满足客户多型号、高质量、快 速交付的采购需求。自建高效智能仓储,拥有自营库存超50,000种,提供一站式正品现货采购、个性化解决方案、选项替代等多元 化服务。
| 型号 | 厂商 | 价格 |
|---|---|---|
| EPCOS | 爱普科斯 | / |
| STM32F103RCT6 | ST | ¥461.23 |
| STM32F103C8T6 | ST | ¥84 |
| STM32F103VET6 | ST | ¥426.57 |
| STM32F103RET6 | ST | ¥780.82 |
| STM8S003F3P6 | ST | ¥10.62 |
| STM32F103VCT6 | ST | ¥275.84 |
| STM32F103CBT6 | ST | ¥130.66 |
| STM32F030C8T6 | ST | ¥18.11 |
| N76E003AT20 | NUVOTON | ¥9.67 |